
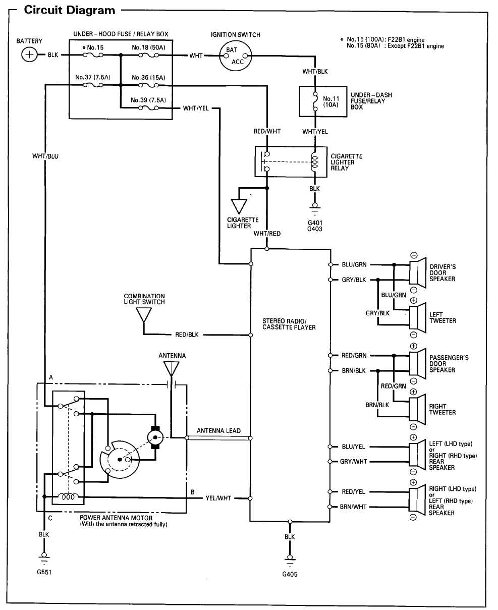
Pour connecter correctement votre radio dans une Honda Civic 2003, il est essentiel de suivre le schéma de câblage précis. Ce diagramme vous guidera dans l’installation des fils, vous assurant une installation sans erreur et un fonctionnement optimal de votre système audio. Assurez-vous d’utiliser des connecteurs compatibles avec votre véhicule pour éviter tout problème de connexion.
Le schéma de câblage de la radio pour ce modèle de Honda Civic se compose de plusieurs fils clés, chacun ayant une fonction spécifique. Le fil d’alimentation, par exemple, est responsable de fournir l’énergie nécessaire pour faire fonctionner la radio. Le fil de mise à la terre, quant à lui, permet d’éliminer les interférences électriques et d’assurer un signal audio clair. Vous trouverez également des fils pour la sortie audio, la commande de volume, et les entrées aux connecteurs de haut-parleurs.
Voici un aperçu des principaux fils :
- Fil d’alimentation : fournit l’énergie nécessaire au fonctionnement de la radio.
 - Fil de mise à la terre : assure la sécurité et une bonne connexion.
 - Fils des haut-parleurs : connectent les enceintes au système de radio.
 - Fil de commande de volume : contrôle le réglage du volume de la radio.
 
En suivant ce schéma et en vous assurant que chaque connexion est faite correctement, vous éviterez les problèmes de fonctionnement de la radio et pourrez profiter pleinement de votre système audio dans votre Honda Civic 2003.
Voici la version corrigée avec les répétitions éliminées :
Pour installer le système audio de votre Honda Civic 2003, suivez les étapes détaillées ci-dessous en utilisant le schéma de câblage approprié.
Connexion des fils principaux

Les fils d’alimentation sont les suivants : le fil rouge pour l’alimentation, le fil noir pour la masse. Le fil bleu est utilisé pour l’antenne. Vous devez connecter le fil d’alimentation à la borne 12V de la voiture.
Connexion des haut-parleurs

Les fils des haut-parleurs sont généralement de couleur différente pour chaque côté. Le fil jaune se connecte au haut-parleur gauche, tandis que le fil vert va au haut-parleur droit. Assurez-vous que chaque fil est correctement isolé pour éviter tout court-circuit.
| Fil | Fonction | Couleur | 
|---|---|---|
| Alimentation | Alimentation principale | Rouge | 
| Masse | Connexion à la masse | Noir | 
| Antenne | Connexion antenne | Bleu | 
| Haut-parleur gauche | Haut-parleur côté conducteur | Jaune | 
| Haut-parleur droit | Haut-parleur côté passager | Vert | 
Vérifiez chaque connexion avant d’allumer votre radio pour éviter toute erreur. Si vous avez des difficultés, il est préférable de faire appel à un professionnel pour garantir une installation correcte.
- Schéma de câblage de la radio pour Honda Civic 2003
 
Pour connecter la radio dans une Honda Civic 2003, vous devez suivre un schéma de câblage spécifique. Assurez-vous de bien identifier les fils nécessaires avant de commencer. Voici un guide détaillé pour chaque connexion :
- Fil d’alimentation (jaune) : Connectez-le à la borne d’alimentation de la voiture pour fournir l’énergie nécessaire à la radio.
 - Fil de mise à la terre (noir) : Reliez-le à une source de masse sur le châssis pour assurer une connexion correcte.
 - Fil d’antenne (bleu ou gris) : Branchez-le à l’antenne de votre véhicule pour capter le signal radio.
 - Fil de son (rouge) : Ce fil transmet le son de la radio aux haut-parleurs. Assurez-vous qu’il est bien connecté à la sortie de l’amplificateur interne de l’appareil.
 - Fil de contrôle de l’ignition (orange ou bleu/jaune) : Reliez-le au circuit d’allumage pour que la radio s’allume automatiquement lorsque vous mettez le contact.
 
Vérifiez les couleurs et les correspondances avec le diagramme fourni par le fabricant ou consultez le manuel de votre véhicule pour des précisions supplémentaires.
Un câblage correct garantit une installation de qualité et un fonctionnement optimal de votre radio. Assurez-vous de toujours couper l’alimentation avant de manipuler les fils pour éviter les courts-circuits ou autres dommages électriques.
Pour identifier correctement les fils d’alimentation de la radio dans une Honda Civic 2003, commencez par retirer le panneau du tableau de bord autour de l’autoradio. Une fois que vous avez accès aux fils, il est important de repérer les trois principaux câbles : l’alimentation, la masse et l’illumination.
Fils d’alimentation

Le fil d’alimentation est généralement de couleur rouge. Il permet d’activer la radio dès que le contact du véhicule est mis. Si ce fil est connecté correctement, la radio s’allumera immédiatement en même temps que le moteur du véhicule.
Fils de masse et d’illumination
Le fil de masse est souvent de couleur noire. Il doit être relié à une zone métallique de la voiture pour garantir un bon retour électrique. Le fil d’illumination, habituellement de couleur orange, permet d’adapter la luminosité de l’écran de la radio en fonction de l’éclairage intérieur du véhicule.
Avant de reconnecter les câbles, vérifiez toujours qu’ils sont bien isolés et qu’il n’y a pas de court-circuit. Pour tester les connexions, vous pouvez utiliser un multimètre pour vérifier la présence de tension sur les fils d’alimentation et de masse.
Les connecteurs de la radio dans la Honda Civic 2003 se trouvent généralement derrière le tableau de bord, près de l’unité centrale. Pour accéder à ces connecteurs, commencez par retirer le panneau autour du poste radio en utilisant un outil de démontage en plastique pour éviter d’endommager la finition du tableau de bord.
Une fois le panneau enlevé, vous pourrez accéder à la vis qui maintient la radio en place. Retirez ces vis, puis tirez doucement la radio vers vous pour exposer les câbles de connexion. Les principaux connecteurs sont généralement un connecteur pour l’alimentation et un pour les haut-parleurs.
Connecteur d’alimentation: Ce connecteur est souvent de couleur noire ou rouge et se situe sur le côté droit ou gauche de l’unité. Il permet de fournir l’énergie nécessaire au fonctionnement de la radio.
Connecteur des haut-parleurs: Il s’agit généralement de câbles multicolores regroupés ensemble. Ces câbles sont reliés aux haut-parleurs du véhicule et doivent être déconnectés en fonction de la configuration du système audio.
Veillez à noter l’emplacement exact de chaque connecteur avant de débrancher les câbles, cela facilitera le remontage de l’unité radio. En cas de difficulté pour localiser les connecteurs, consultez le manuel de votre véhicule ou utilisez un diagramme de câblage pour plus de précision.
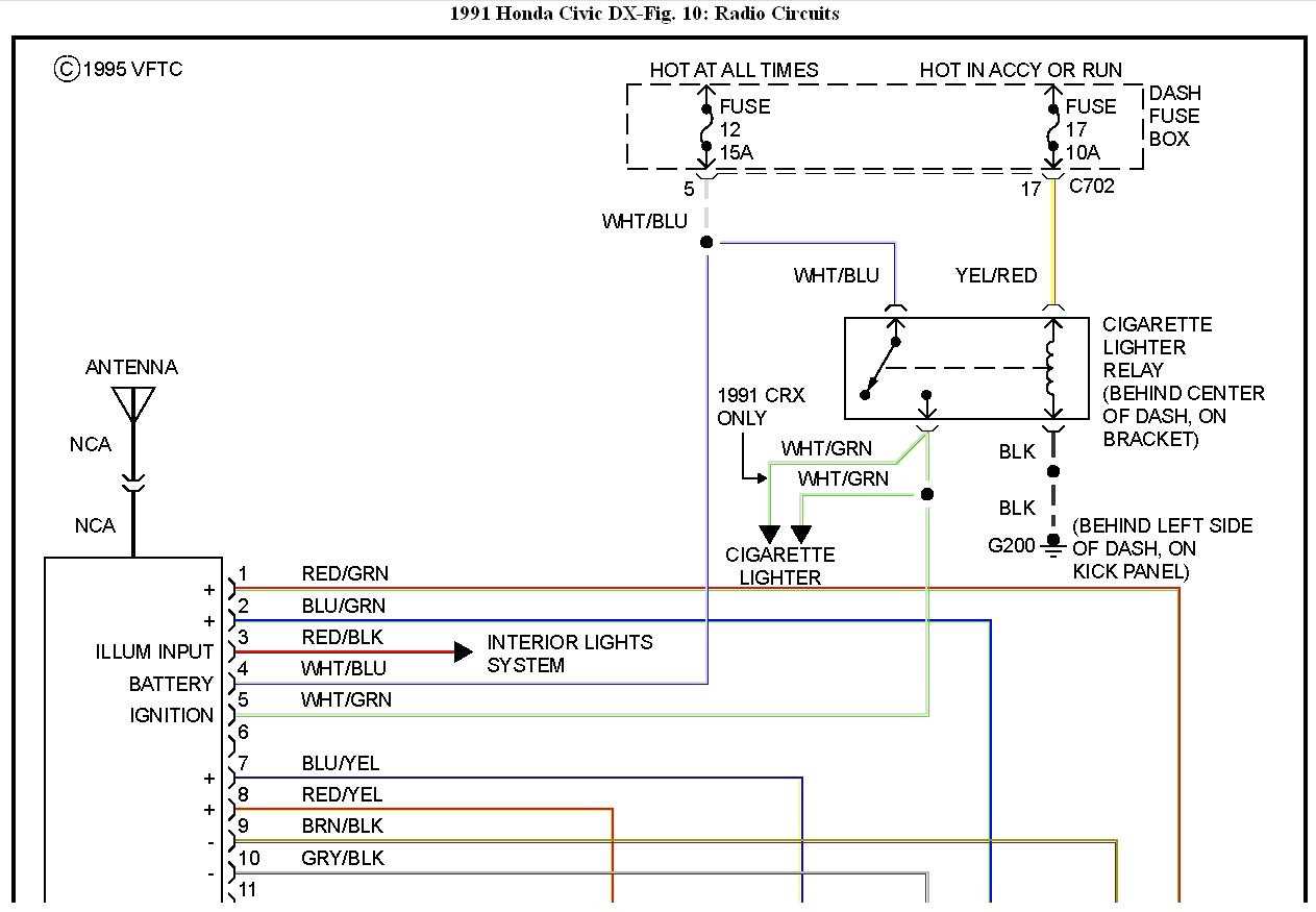
Pour connecter correctement les fils d’antenne sur une Honda Civic 2003, identifiez d’abord les composants essentiels à l’installation du système audio. Le fil d’antenne est souvent connecté au port situé à l’arrière de l’unité principale du tableau de bord.
Étapes de connexion

Commencez par localiser le connecteur d’antenne sur le câblage de la voiture, qui se trouve généralement près du port radio à l’arrière. Il s’agit d’un connecteur de type « push-on » qui se fixe facilement. Vérifiez que la connexion est propre et exempte de toute rouille ou corrosion pour assurer une bonne réception du signal.
Après avoir branché le connecteur d’antenne à l’unité principale, vous pouvez tester la réception de la radio. Si le signal est faible ou absent, il peut être nécessaire de vérifier l’état de l’antenne externe ou d’examiner le câblage pour toute usure.
Vérification du système
Assurez-vous que tous les fils sont solidement fixés et qu’aucun fil n’est desserré. Si vous rencontrez des difficultés avec la réception, il est aussi possible que le câblage soit endommagé ou que l’antenne elle-même soit mal positionnée.
Pour réparer les fils endommagés de la radio sur une Honda Civic 2003, commencez par localiser les câbles affectés. Enlevez le panneau de la radio pour accéder aux connexions. Si le fil est coupé ou usé, coupez la partie endommagée à l’aide d’une pince coupante. Dénudez les extrémités des fils restants avec un outil de dénudage pour exposer environ 1 à 2 cm de cuivre.
Utilisez des connecteurs de fil pour rétablir la connexion entre les fils. Vous pouvez utiliser des connecteurs à vis ou des embouts de connexion si vous préférez une solution rapide. Assurez-vous que les fils sont bien fixés pour éviter tout risque de court-circuit. Si nécessaire, utilisez du ruban isolant pour protéger les connexions et éviter tout contact accidentel avec d’autres éléments métalliques.
Si l’endommagement est plus grave et que la section du câble est complètement hors service, il est préférable de remplacer le câble entier. Achetez un câble de remplacement adapté au modèle de votre Honda Civic 2003. Connectez chaque fil en suivant le schéma de câblage de la radio pour garantir un bon fonctionnement.
Enfin, testez la radio pour vous assurer que toutes les connexions sont sécurisées et que la radio fonctionne correctement. Si la réparation semble avoir échoué, vérifiez de nouveau chaque connexion pour vous assurer qu’aucun câble n’est mal connecté ou endommagé. Cela vous évitera d’autres tracas plus tard.
Pour remplacer la radio d’origine dans une Honda Civic 2003 sans erreurs de câblage, il est crucial de suivre les étapes avec précision. Voici comment procéder efficacement :
Préparation et outils nécessaires

- Débranchez la batterie pour éviter tout court-circuit pendant l’installation.
 - Utilisez un kit d’adaptateur de câblage compatible avec votre modèle de radio. Cela simplifie l’installation et évite les erreurs de connexion.
 - Un outil de dépose pour retirer l’unité de la radio, ainsi qu’un tournevis pour démonter les vis de fixation.
 
Étapes de remplacement
- Retirez la console autour de la radio avec l’outil de dépose, en prenant soin de ne pas endommager les clips de fixation.
 - Dévissez les vis qui maintiennent la radio en place, puis retirez-la doucement de son emplacement.
 - Notez le câblage de la radio d’origine avant de débrancher les connecteurs. Prenez une photo ou notez les couleurs des fils pour une connexion correcte.
 - Connectez les fils de l’adaptateur de câblage aux câbles correspondants de la nouvelle radio. Suivez scrupuleusement les codes de couleur des fils pour éviter les erreurs de branchement.
 - Installez la nouvelle radio dans le châssis de la voiture, puis revissez-la solidement en place.
 - Rebranchez la batterie, allumez la radio et vérifiez toutes les fonctions pour vous assurer qu’il n’y a pas de câblage défectueux.
 
En suivant ces étapes, vous pourrez installer la nouvelle radio sans rencontrer de problèmes de câblage. Assurez-vous que toutes les connexions sont solides avant de finaliser l’installation.
Pour installer une nouvelle radio dans une Honda Civic 2003, l’adaptateur de câblage est indispensable pour connecter correctement votre système audio au câblage d’origine du véhicule. Cet adaptateur vous permet d’éviter les coupures et les modifications complexes du faisceau de câblage existant, simplifiant ainsi l’installation.
Choisir l’adaptateur compatible
Avant de commencer, il est crucial de choisir un adaptateur de câblage qui correspond exactement au modèle de votre véhicule. Les adaptateurs pour Honda Civic de 2003 sont conçus pour se brancher directement aux connecteurs d’origine, permettant ainsi d’éviter toute confusion entre les fils de l’ancien et du nouveau système.
Installation de l’adaptateur
Une fois l’adaptateur en main, connectez-le simplement aux fils d’origine de la voiture en suivant les couleurs des câbles. Vous n’aurez qu’à raccorder les fils correspondants de l’adaptateur aux fils de la nouvelle radio. Vérifiez bien chaque connexion pour assurer une installation correcte et sans erreur.
Une fois que l’adaptateur est en place, branchez les câbles de l’adaptateur à la nouvelle radio, puis insérez la radio dans le tableau de bord. Testez ensuite l’alimentation et la fonctionnalité pour vous assurer que tout fonctionne parfaitement avant de finaliser l’installation.
Un adaptateur de câblage bien utilisé permet d’éviter des réparations ou des remplacements coûteux et simplifie grandement l’intégration d’une nouvelle radio sans complications inutiles. Assurez-vous de respecter toutes les instructions pour un montage propre et sécurisé.
Pour connecter votre autoradio dans une Honda Civic 2003, commencez par identifier les fils selon les codes de couleurs standardisés. Le fil rouge est généralement pour l’alimentation principale, tandis que le fil jaune est pour le câble de mémoire. Le fil noir sert de masse. Le fil bleu est lié à l’antenne ou à l’amplificateur, et le fil bleu/blanc est utilisé pour la télécommande du système audio.
Assurez-vous de vérifier la polarité des câbles d’enceinte. Les câbles positifs sont souvent marqués avec des couleurs comme le vert, le gris, le blanc et le violet, tandis que les fils négatifs sont leurs variantes sombres (noir/vert, noir/gris, etc.).
Avant de connecter les fils, vérifiez les connexions à l’aide d’un multimètre pour éviter toute confusion. Une fois les connexions sécurisées, testez l’autoradio pour vérifier son bon fonctionnement.