
Pour reconnecter ou remplacer l’autoradio de votre Chevy Trailblazer 2004, il est essentiel de bien comprendre le câblage. Cette information vous permettra d’éviter les erreurs fréquentes et de garantir que chaque fonction de votre système audio fonctionne correctement après l’installation.
Le câblage de l’autoradio du Trailblazer 2004 est relativement simple, mais il existe plusieurs couleurs de fils à connaître. Les fils d’alimentation sont souvent codés par couleur, le fil rouge servant à l’alimentation et le noir à la masse. Les fils de haut-parleurs varient selon la configuration de votre véhicule, et il est important de vérifier les connexions avant de brancher les nouveaux composants.
Pour un montage sans erreur, consultez un diagramme de câblage spécifique à votre modèle. Ce diagramme vous aidera à identifier les fils pour le son, l’alimentation et les autres fonctions de l’autoradio. Si vous n’êtes pas sûr de la connexion, mieux vaut utiliser un testeur de continuité pour confirmer chaque fil avant de finaliser l’installation.
Enfin, lorsque vous effectuez le câblage, veillez à bien isoler chaque fil pour éviter les courts-circuits. Prenez votre temps et vérifiez chaque connexion afin de garantir une installation fiable et durable.
Schéma de câblage de la radio pour le Chevy Trailblazer 2004
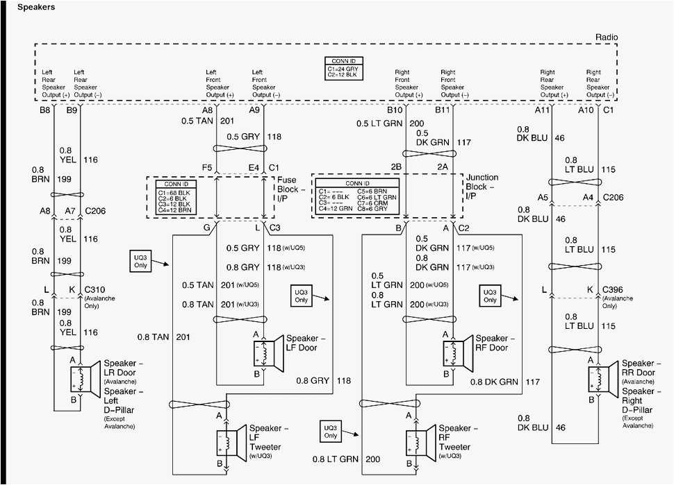
Pour connecter correctement la radio dans un Chevy Trailblazer 2004, il est crucial de suivre un schéma de câblage spécifique. Le connecteur de la radio contient plusieurs fils qui assurent la transmission du son, de l’alimentation, et du contrôle de l’affichage. Voici les principales connexions que vous devez connaître :
Connexion de l’alimentation et des haut-parleurs
Le câble d’alimentation principal est le fil jaune, qui fournit 12V lorsque le contact est allumé. Le fil rouge est responsable de l’alimentation en 12V constante, même lorsque le contact est éteint. Le fil noir est la masse ou le sol, essentiel pour le bon fonctionnement de l’appareil. Les fils des haut-parleurs sont répartis par couleur : le bleu pour le haut-parleur avant gauche, le vert pour le haut-parleur avant droit, le blanc pour l’arrière gauche et le gris pour l’arrière droit. Chaque haut-parleur doit être connecté à son correspondant selon ces codes couleurs.
Connexion des commandes et des options supplémentaires
Pour le contrôle du volume et des autres réglages depuis le volant, le fil orange est utilisé pour la communication avec le module de commande au volant. Si votre modèle inclut un système de contrôle du son par satellite, le câble de données est généralement de couleur blanche ou violette. Veillez à connecter correctement ces fils pour que toutes les fonctions fonctionnent correctement. En cas de doute, consultez un schéma de câblage détaillé pour votre modèle spécifique.
Conseil : Vérifiez toujours la polarité des fils avant de les connecter, surtout pour les haut-parleurs, afin d’éviter tout problème de son inversé.
Localisation des connecteurs du faisceau de câblage de la radio

Le faisceau de câblage de la radio du Chevrolet Trailblazer 2004 est situé principalement derrière le tableau de bord, près de l’emplacement de l’unité principale. Pour localiser les connecteurs, commencez par retirer les panneaux de la console centrale. Vous y trouverez plusieurs connecteurs qui relient la radio à l’alimentation, aux haut-parleurs et à l’antenne.
Vérifiez d’abord les connecteurs de la radio. Le principal connecteur est généralement un gros bloc à 16 broches. Ce connecteur se trouve à l’arrière de l’unité, sous un couvercle ou une prise de sécurité. Enlevez le couvercle pour accéder aux fils. Il est souvent nécessaire de débrancher l’alimentation du véhicule avant d’effectuer cette opération.
Ensuite, localisez le connecteur de l’antenne, qui est souvent un petit connecteur à vis ou un clip rapide. Il se trouve près du connecteur principal, à gauche ou à droite, selon la configuration du véhicule.
Voici un tableau avec la description des principaux connecteurs et leur fonction:
| Connecteur | Fonction |
|---|---|
| Connecteur principal (16 broches) | Alimentation, signal audio, contrôles du volant |
| Connecteur d’antenne | Signal radio |
| Connecteur de haut-parleurs | Transmission du son aux haut-parleurs |
| Connecteur d’alimentation 12V | Alimentation de la radio |
Une fois les connecteurs localisés, il est conseillé de marquer les fils à l’aide de ruban adhésif ou de repères afin d’éviter toute confusion lors de la reconnexion de la radio. Vérifiez que tous les connecteurs sont bien branchés avant de remettre les panneaux en place.
Comprendre les couleurs des fils dans le faisceau de câblage
Lors du câblage d’un autoradio dans une Chevrolet Trailblazer 2004, il est crucial de connaître les couleurs des fils pour garantir un raccordement correct et éviter tout dysfonctionnement. Chaque couleur représente une fonction spécifique, facilitant l’identification des connexions. Voici un guide pour vous aider à comprendre les principales couleurs des fils dans ce modèle.
Principales couleurs et leur signification
- Noir : Masse (terre) – Ce fil est utilisé pour établir la connexion à la masse de votre véhicule.
- Rouge : Alimentation à 12V (permanent) – Ce fil fournit l’alimentation continue pour l’autoradio, même lorsque le véhicule est éteint.
- Jaune : Alimentation à 12V (accusée) – Ce fil sert à alimenter l’autoradio lorsque le contact est mis.
- Bleu : Commande de l’antenne – Il active l’antenne lorsque l’autoradio est allumé.
- Blanc : Haut-parleur avant gauche (positif) – Ce fil est destiné à la connexion du haut-parleur avant gauche.
- Gris : Haut-parleur avant droit (positif) – Il relie l’autoradio au haut-parleur avant droit.
- Violet : Haut-parleur arrière gauche (positif) – Ce fil est utilisé pour connecter l’autoradio au haut-parleur arrière gauche.
- Vert : Haut-parleur arrière droit (positif) – Il assure la connexion au haut-parleur arrière droit.
Conseils pratiques pour le câblage
- Vérifiez toujours la continuité des fils avant de les connecter à l’autoradio pour éviter toute erreur.
- Utilisez un testeur de circuit pour confirmer que les fils d’alimentation (rouge et jaune) sont correctement branchés.
- Si vous rencontrez des difficultés avec les fils des haut-parleurs, assurez-vous qu’ils sont bien fixés et non coupés.
Comment identifier les fils d’alimentation et de mise à la terre

Les fils d’alimentation et de mise à la terre sont cruciaux pour le bon fonctionnement du système audio de votre Chevrolet Trailblazer. Voici comment les identifier facilement.
Fils d’alimentation
Le fil d’alimentation est généralement coloré en rouge. Il fournit l’énergie nécessaire au fonctionnement de l’autoradio. Il est souvent connecté à un circuit d’allumage pour que l’appareil s’allume lorsque vous mettez le contact. Pour identifier ce fil, vérifiez s’il est relié à un fusible dédié dans le boîtier de fusibles.
Fils de mise à la terre

Le fil de mise à la terre, souvent de couleur noire ou parfois marron, est celui qui assure la sécurité en dirigeant l’excès de courant vers le sol. Pour le repérer, suivez le câble reliant l’appareil au châssis métallique de votre véhicule, ou cherchez un fil directement relié à une vis de mise à la terre sur la carrosserie du véhicule.
- Fils d’alimentation : rouge, connecté à un fusible d’allumage.
- Fils de mise à la terre : noir ou marron, relié au châssis métallique.
En cas de doute, utilisez un multimètre pour vérifier la continuité et tester la fonction de chaque fil. Assurez-vous que le système est bien déconnecté avant toute manipulation. Si vous avez besoin d’un manuel spécifique, celui de votre Chevrolet Trailblazer peut fournir des informations supplémentaires sur l’emplacement exact des fils.
Connexion des haut-parleurs : schéma et instructions
Pour connecter les haut-parleurs de votre Chevrolet Trailblazer 2004, commencez par localiser le faisceau de câblage qui provient de l’autoradio. Vous devrez identifier les fils dédiés aux haut-parleurs, généralement en couleur, comme le bleu, le vert, le blanc et le noir. Ces fils sont répartis en paires : une pour le canal positif et une autre pour le canal négatif de chaque haut-parleur.
Schéma de connexion
Voici le schéma standard pour les connexions des haut-parleurs sur un modèle 2004 :
- Avant gauche : fil blanc pour le positif, fil noir pour le négatif.
- Avant droit : fil gris pour le positif, fil bleu pour le négatif.
- Arrière gauche : fil vert pour le positif, fil violet pour le négatif.
- Arrière droit : fil orange pour le positif, fil marron pour le négatif.
Instructions de connexion
1. Débranchez la batterie du véhicule avant de commencer toute installation pour éviter les courts-circuits.
2. Fixez les câbles de chaque haut-parleur sur les bornes correspondantes. Assurez-vous que le fil positif (indiqué par la couleur) soit connecté à la borne positive du haut-parleur et le fil négatif à la borne négative.
3. Utilisez des connecteurs appropriés pour chaque fil afin d’assurer une connexion solide et éviter toute déconnexion accidentelle pendant la conduite.
4. Une fois les câblages connectés, fixez les haut-parleurs dans leurs emplacements respectifs et vérifiez si le son fonctionne correctement avant de remonter l’autoradio et la console centrale.
Installation d’un nouveau système audio : étapes et précautions
Avant de commencer l’installation, vérifiez la compatibilité du nouveau système audio avec votre modèle de voiture, en particulier avec le faisceau de câblage du Chevrolet Trailblazer 2004. Assurez-vous d’avoir un kit de montage adapté pour que le système s’intègre parfaitement à l’espace prévu.
Préparation du véhicule
Déconnectez la batterie de votre voiture pour éviter tout court-circuit. Retirez le panneau de la radio d’origine avec précaution, en utilisant des outils appropriés pour ne pas endommager les pièces en plastique. Si le système existant est équipé de câblage spécifique, notez bien les connexions avant de tout débrancher.
Installation du nouveau système
Connectez le faisceau de câblage du nouveau système à ceux de votre véhicule. Utilisez un adaptateur si nécessaire. Assurez-vous que chaque connexion est solide et sécurisée. Fixez correctement l’unité principale dans le support, en vous assurant qu’elle est bien fixée pour éviter tout jeu. Testez le système audio avant de tout remonter pour vérifier la qualité du son et la bonne fonctionnalité des boutons.
Pour les systèmes avec écran, assurez-vous que l’écran soit bien aligné et facilement visible. Il est également conseillé de tester le système avec un chargeur de téléphone ou une autre source audio pour vérifier l’intégration de ces fonctions.
Une fois l’installation terminée, remontez les panneaux et reconnectez la batterie. Faites une dernière vérification du bon fonctionnement de toutes les fonctions du système audio avant de prendre la route.
Résolution des problèmes de câblage de la radio Chevy Trailblazer 2004
Si votre radio ne fonctionne pas correctement, il peut y avoir un problème avec le câblage. Commencez par vérifier les fusibles. Un fusible grillé est une cause fréquente de dysfonctionnement. Localisez la boîte à fusibles et remplacez celui qui est lié au système audio. Si le fusible est en bon état, passez à l’étape suivante.
Vérification des connexions
Les fils peuvent se déconnecter ou se détériorer avec le temps. Examinez attentivement chaque connexion derrière la radio, en particulier les fils d’alimentation, de masse et d’antenne. Assurez-vous qu’ils sont solidement fixés. Si un fil est endommagé, coupez-le et dénudez-le avant de le reconnecter correctement.
Contrôle de l’alimentation

Si la radio ne reçoit pas d’alimentation, vérifiez le fil d’alimentation. Utilisez un multimètre pour tester la présence de courant aux bornes de la radio. Si vous ne détectez pas de tension, recherchez une coupure dans le câblage ou un problème avec le relais d’alimentation.
Si la radio s’allume mais ne produit pas de son, il est possible que le problème vienne des câbles de haut-parleur. Assurez-vous qu’ils sont correctement branchés et non endommagés. Parfois, un court-circuit peut être la cause de la perte de son. Si vous avez un multimètre, testez la continuité des fils de haut-parleur pour détecter toute anomalie.
En cas de doute, consultez un diagramme de câblage spécifique pour le modèle de votre Chevrolet Trailblazer 2004 pour vous assurer que tout est correctement connecté. Une mauvaise connexion ou un mauvais câblage peut provoquer des pannes intermittentes ou permanentes de la radio.